Home
Download PDF
Order CD-ROM
Order in Print
EXPLANATION OF TROUBLESHOOTING TABLE COLUMNS
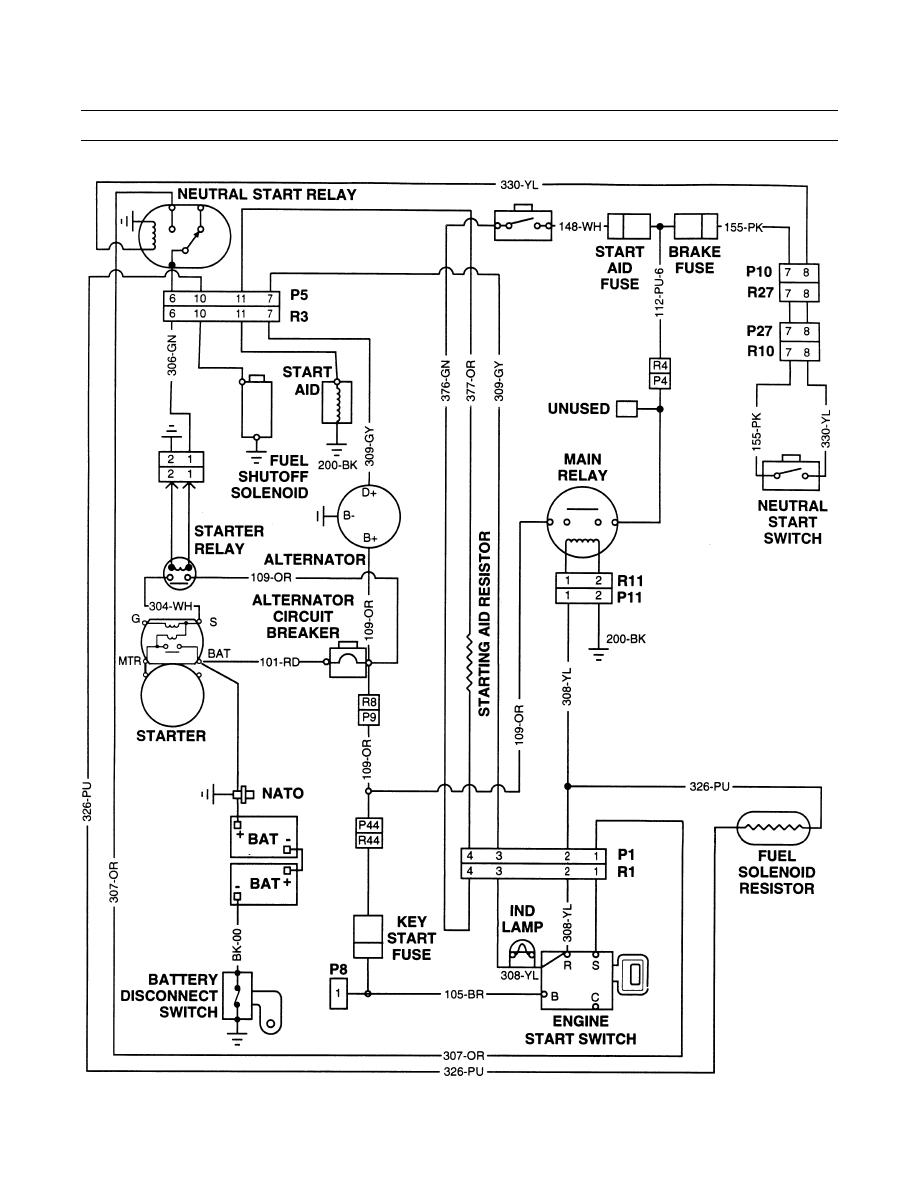
ELECTRICAL TROUBLESHOOTING - GENERAL INFORMATION - CONTINUED - TM-5-3895-379-230060
TM-5-3895-379-23 - index
Page Navigation
27
28
29
30
31
32
33
34
35
36
37
TM
5-3895-379-23
TROUBLESHOOTING
INTRODUCTION
-
CONTINUED
0004
00
ELECTRICAL
TROUBLESHOOTING
-
GENERAL
INFORMATION
-
CONTINUED
401-168
0004
00-3